高效节能电机商城
电话:18182688890
029-68980680
网站首页
YBBP-160M-4更多产品
YBBP-160M-4产品展示
YBBP-160M-4高效三相异步电机
:
YBBP-160M-4三相异步高效电机
:
YBBP-160M-4三相异步电机
:
YBBP-160M-4B5/V1立式电机
:
YBBP-160M-4B35立卧两用电机
:
YBBP-160M-4中小型三相电机
:
YBBP-160M-4高原电机
:
YBBP-160M-4户外防腐电机
:
YBBP-160M-4380V低压电机
:
YBBP-160M-4双轴伸电机
:
YBBP-160M-4双出轴电机
:
YBBP-160M-4低压节能电机
:
YBBP-160M-4三相异步交流电机
:
YBBP-160M-4三相交流电机
:
YBBP-160M-4高效节能电机
:
YBBP-160M-4电机配件
:
YBBP-160M-4特殊电机定制
:
YBBP-160M-4防爆电机45°角实拍
YBBP-160M-4电机接线板
YBBP-160M-4电机端盖-铸铁-卧式平式-前后端盖-驱动端盖
YBBP-160M-4四六极电机参数表
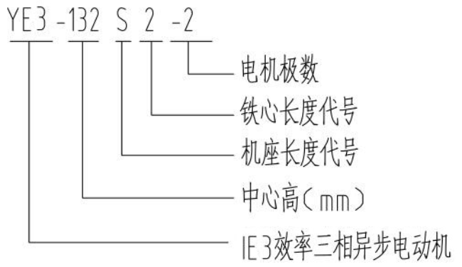
YBBP-160M-4电机型号说明详解
YBBP-160M-4电机轴伸两端打孔、特殊法兰
YBBP-160M-4-煤矿井下防爆电机实拍
YBBP-160M-4电机轴伸打螺纹孔定制
YBBP-160M-4变频电机用G系列变频风机
YBBP-160M-4电机配低噪音风机
YBBP-160M-4六八极电机参数表
YBBP-160M-4电机法兰盘-立式电机前端盖-驱动端
友情链接 LINKS
更多产品推荐
YE3系列
YE3-132S1-2
YE3-132S2-2
YE3-160M1-2
YE3-160M2-2
YE3-160L-2
YE3-180M-2
YE3-200L1-2
YE3-200L2-2
YE3-225M-2
YE3-250M-2
YE3-280S-2
YE3-280M-2
YE3-315S-2
YE3-315M-2
YE3-315L1-2
YE3-315L2-2
YE3-355M-2
YE3-355L-2
YE3-3551-2